来源:筑龙论坛
版权归原作者所有
钻(冲)孔灌注桩适用于工业及民用建筑中地下水位高的软硬土层。其中泥浆护壁钻孔灌注桩一般适用于地下水位以下的粘性土、粉土、砂土、填土、碎石土及风化岩层;旋挖成孔灌注桩宜用于粘性土、粉土、砂土、填土、碎石土及风化岩层;冲孔灌注桩除宜用于上述地质情况外,还能穿透旧基础、建筑垃圾填土或大孤石等障碍物,在岩溶发育地区应慎重使用,采用时,应适当加密勘察钻孔。
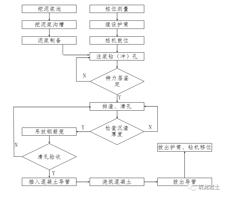
在场地三通一平的基础上,依据建筑物测量控制网的资料和基础平面布置图,测定桩位轴线方格控制网和高程基准点。确定好桩位中心,桩位线定好之后,必须经有关部门进行复查,办好预检手续后开始钻孔。桩机就位时,必须保持平稳,不发生倾斜、位移,为准确控制钻孔深度,应在机架上或机管上标出控制的标尺,以便在施工中进行观测、记录。3.1护筒一般由钢板制成,厚度视孔径取4-8mm,护筒内径应大于钻头直径(钻孔桩应大于100mm,冲孔桩应大于200mm),上部宜开设1-2个溢浆孔。3.2护筒埋设深度:在粘性土中不宜小于1m,在砂土中不宜小于1.5m。3.3护筒顶端高度:采用反循环钻孔时,护筒顶端高度应保证孔内泥浆面高出地下水位2m以上。采用正循环钻孔时,护筒顶端溢出口底边应高于泥浆池面。3.4护筒埋设:当地下水位在地面以下超过1m时,可采用挖埋法。当地下水位较高设置较困难时,可采用填筑法埋设。护筒位置应埋设正确和稳定,护筒与孔壁之间应用粘土填实,护筒中心与桩孔中心线偏差不大于50mm。4.1除能自行造浆的粘性土层外,均应制备泥浆。泥浆制备应选用高塑性粘土或膨润土。泥浆应根据施工机械、工艺及穿越土层情况进行配合比设计。4.2泥浆宜用专门搅拌机进行搅拌。在粘土地层钻进时,泥浆可在回转和冲击搅动下自然形成泥浆。泥浆的性能指标应符合现场实际需要。4.3施工期间护筒内的泥浆面应高出地下水位1.0m以上,在受水位涨落影响时,泥浆面应高出最高水位1.5m以上。4.4在清孔过程中,应不断置换泥浆,直至浇注水下混凝土。4.5浇注混凝土前,孔底500mm以内的泥浆比重应小于1.25;含砂率不得大于8%;粘度不得大于28s。4.6在容易产生泥浆渗漏的土层中应采取维持孔壁稳定的措施。(1)钻头回转中心对准护筒中心,偏差不大于20mm,利用钻杆加压的正循环回转钻机,在钻具中应加设扶正器。(2)在粘土层中钻进时,应采用低钻压、快钻速、大泵量的钻进规程,并不断稀释泥浆。(3)在砂层钻进速度快,回转阻力较小因此应采用较大的密度、粘度和静切力的泥浆,以提高泥浆悬浮,携带砂砾的能力。(4)在碎石土层钻进时,宜采用低档慢速,优质泥浆,慢进尺钻进。(5)加接钻杆,应先将钻具稍提高孔底,待冲洗液循环3-5分钟后,再拧卸加接钻杆。

(1)砂石泵起动后应形成正常反循环,才能开启钻进机慢速回转,下放钻头至孔底。(2)当在软土层中钻进时,应根据泥浆补给情况控制钻进速度;在硬层或岩层中的钻进速度应以钻机不发生跳动为准。(3)钻进中应认真观察进尺情况和砂石泵的排水出渣情况,排量减少或出水中含钻渣量太多时应控制钻进速度,防止因循环液密度太大或管道堵塞而中断反循环。(4)钻进时如果孔内出现坍孔、涌砂等异常情况,应立即将钻具提高,控制泵量,保持冲洗液循环,吸除坍塌物和涌砂,同时向孔内输送符合要求的泥浆。(5)钻孔达到要求孔深停钻后,钻具提高孔底50-80mm,维持冲洗液正常反循环清孔,直到符合清孔标准为止。

(1)开孔时应低锤密击,表土为淤泥、细砂等软弱土层时,应加粘土块夹小石片反复冲击造壁。孔内泥浆面应保持稳定。(2)在护筒刃脚下2m以内成孔时,采用小冲程1m左右,泥浆比重1.2-1.5,软弱层可加粘土块夹小片石。 (3)在粉砂或中粗砂层中成孔时,采用中冲程2-3m,泥浆相对密度1.2-1.5,可向孔内投入粘土块,勤冲、勤掏渣。(4)在密实的粘土层中成孔时,采用小冲程1-2m,泵入清水和稀泥浆,经常清除钻头上的泥块。(5)在砂卵石层中成孔时,采用中、高冲程3-4m,泥浆相对密度1.3左右,勤掏渣。(6)在软弱土层或塌孔回填重钻时,采用小冲程1m左右,加粘土块夹小片石反复冲击,泥浆相对密度1.3-1.5。(7)遇到孤石时,可采用预爆或高低冲程交替冲击,将孤石击碎或挤入孔壁。(8)进入基岩后,应采用大冲程、低频率冲击,当发现成孔偏移时,应回填片石至偏孔上方300-500㎜处,然后重新冲孔;进入基岩后,非桩端持力层每钻进300-500㎜和桩端持力层每钻进100-300mm时,应清孔取样一次,并应做记录。(9)每钻进4-5m应验孔一次,在更换钻头前或容易缩孔处,均应验孔。(10)大直径桩孔可分级成孔,第一级成孔直径应为设计桩径的0.6-0.8倍。
(1)旋挖钻成孔应根据不同的地层情况及地下水位埋深,采用干作业成孔和泥浆护壁成孔工艺,在淤泥、淤泥质土、砂土、碎石土、中间有硬夹层及地下水以下的土层中不宜采用干作业成孔。(2)泥浆护壁旋挖钻机成孔应配备成孔和清孔用泥浆及泥浆池(箱),在容易产生泥浆渗漏的土层中可采取提高泥浆比重、掺入锯末、增粘剂提高泥浆粘度等维持孔壁稳定的措施。(3)泥浆制备的能力应大于钻孔时的泥浆需求量,每台套钻机的泥浆储备量不应少于单桩体积。(4)旋挖钻机施工时,应保证机械稳定、安全作业,必要时可在场地辅设能保证其安全行走和操作的钢板或垫层(路基板)。(5)成孔前和每次提出钻斗时,应检查钻斗和钻杆连接销子、钻斗门连接销子以及钢丝绳的状况,并应清除钻斗上的渣土。(6)旋挖钻机成孔应采用跳挖方式,钻斗倒出的土距桩孔口的最小距离应大于6m,并应及时清除。应根据钻进速度同步补充泥浆,保持所需的泥浆面高度不变。(7)钻孔达到设计深度时,应采用清孔钻头进行清孔。
6.2稳定性差的孔壁应采用泥浆循环或抽渣筒排渣,当采用抽渣筒排渣时,应及时补给泥浆;清孔后灌注混凝土之前的泥浆指标应符合要求。6.3在清孔过程中,应不断置换泥浆,直至浇注水下混凝土,清孔时,孔内泥浆面应高出地下水位1.0m以上(在受水位涨落影响时,泥浆面应高出最高水位1.5m以上)。6.4灌注混凝土前,孔底沉渣允许厚度应符合设计和规范要求。7.2分段制作的钢筋笼,其接头宜采用焊接或机械式接头。7.3加劲箍宜设在主筋外侧,当因施工工艺有特殊要求时也可置于内侧。钢筋笼加工完成后,可加设两个吊耳防止吊装过程中箍筋及焊口损坏。7.4导管接头处外径应比钢筋笼的内径小100mm以上。7.5搬运和吊装钢筋笼时,应防止变形,钢筋笼安放前应绑好砂浆垫块,吊放时要对准孔位,吊直扶稳,缓慢下沉,避免碰撞孔壁和自由落下,钢筋笼放到设计位置时,应立即固定,防止上浮。钢筋笼吊装完毕后,应安置导管或气泵管二次清孔,并应进行孔位、孔径、垂直度、孔深、沉渣厚度等检验,合格后应立即灌注混凝土,随着混凝土不断增高,孔内沉渣将浮在混凝土上面,并同泥浆一同排回贮浆槽内。
8.1水下灌注的混凝土必须具备良好的和易性,配合比应通过试验确定;坍落度宜为180-220mm;水泥用量不应少于360kg/m3(当掺入粉煤灰时水泥用量可不受此限);含砂率宜为40%-50%,并宜选用中粗砂;粗骨料的最大粒径应小于40mm,且不得大于钢筋间距最小净距的1/3;水下灌注混凝土宜掺外加剂。
8.2灌注混凝土的导管壁厚不宜小于3mm,直径宜为200-250mm;直径制作偏差不应超过2mm,导管的分节长度可视工艺要求确定,底管长度不宜小于4m,接头宜采用双螺纹方扣快速接头;导管使用前应试拼装、试压,试水压力可取为0.6-1.0MPa;每次灌注后应对导管内外进行清洗。8.3使用的隔水栓应有良好的隔水性能,并应保证顺利排出;隔水栓宜采用球胆或与桩身混凝土强度等级相同的细石混凝土制作。
8.4开始灌注混凝土时,导管底部至孔底的距离宜为300-500mm;同时应有足够的混凝土储备量,导管一次埋入混凝土灌注面以下不应少于0.8m。8.5导管埋入混凝土深度宜为2-6m,严禁将导管提出混凝土灌注面,并应控制提拔导管速度,应有专人测量导管埋深及管内外混凝土灌注面的高差,填写水下混凝土灌注记录。8.6灌注水下混凝土必须连续施工,每根桩的灌注时间应按初盘混凝土的初凝时间控制,对灌注过程中的故障应记录备案。8.7应控制最后一次灌注量,超灌高度宜为0.8-1.0m,凿除泛浆高度后必须保证暴露的桩顶混凝土强度达到设计等级。1、基桩轴线的控制点和水准点应设在不受施工影响的地方。开工前,经复核后应妥善保护,施工中应经常复测。2、桩机就位后,必须平正、稳固,确保在施工中不发生倾斜和移动;为准确控制成孔深度,在桩架或钻具上应设置控制深度标尺,以便在施工中观测记录。3、护筒埋入土中的深度应满足要求,护筒四周用粘性土回填并分层夯实。5、成孔过程中应注意地层变化,随时调整钻进工艺,成孔的控制深度应符合下列要求:摩擦桩应以设计桩长控制成孔深度;端承摩擦桩必须保证设计桩长及桩端进入持力层深度;端承型桩必须保证桩端进入持力层的设计深度。6、如在成孔过程中发生斜孔、塌孔和护筒周围冒浆、失稳等现象时,应停止施工,待采取相应措施后再进行施工。7、灌注混凝土前应严格控制孔底沉渣允许厚度符合设计和规范要求。 8、钢筋笼应在专用平台上加工,主筋与箍筋点焊牢固,支撑加固措施要可靠,吊运要竖直,使其平稳地放入桩孔中,保持骨架完好。9、检查成孔质量合格后应尽快灌注混凝土。直径大于1m或单桩混凝土量超过25m3的桩,每根桩桩身混凝土应留有1组试件;直径不大于1m的桩或单桩混凝土量不超过25m3的桩,每个灌注台班不得少于1组试件;每组试件应留3件。10、灌注桩使用的原材料必须符合设计要求和施工规范的规定,实际浇筑混凝土量严禁小于实际理论计算体积,桩身任意一段平均直径与设计直径之比严禁小于1。11、从开始成孔至水下混凝土浇筑完毕,应始终保持护筒内的泥浆面高出地下水位1m以上,受水位涨落影响时,应高出最高水位1.5m以上。12、导管在使用前应做水密性试验,安装时要放密封圈并上紧丝扣,在孔中的位置要居中,开始浇注混凝土时导管底距孔底的距离宜为300-500mm,上部高出泥浆面不少于300mm。13、混凝土浇到接近桩顶时,应随时测量顶部标高,以免过多截桩或补桩。表1、钻(冲)孔灌注桩的平面位置和垂直度的允许偏差




【本资料编制于2017年,不符合现行规范处以新规范为准,请自行查阅修正】1.1造成原因:钻机安装就位稳定性差,作业时钻机安装不稳或钻杆弯曲所致;地面软弱或软硬不均匀;土层呈斜状分布或土层中夹有大的孤石或其它硬物等情形。 1.2防治措施:先将场地夯实平整,轨道枕木宜均匀着地;安装钻机时要求转盘中心与钻架上起吊滑轮在同一轴线,钻杆位置偏差不大于20cm。在不均匀地层中钻孔时,采用自重大、钻杆刚度大的钻机。进入不均匀地层、斜状岩层或碰到孤石时,钻速要打慢档。另外安装导正装置也是防止孔斜的简单有效的方法。钻孔偏斜时,可提起钻头,上下反复扫钻几次,以便削去硬土,如纠正无效,应于孔中局部回填粘土至偏孔处0.5m以上,重新钻进。(1)因钻机倾斜造成的应先移开钻机,检查钻孔壁情况,如果钻孔壁比较稳定,则应加固施工范围内的地基或加大钻机的支撑面积,而后重新安装钻机恢复施工;钻孔壁随时有坍塌可能的,应将钻孔回填至原地面,待地层静置稳定后重新开始钻孔。 (2)地质构造不均匀引起的,先分析清楚岩层的走向,而后采用适当的回填材料(回填材料一般为片石加粘土、纯碱、锯末等组成的混合物)将钻孔回填至计算确定的高程处,静置一段时间后恢复施工。孔中心偏差小于20cm的,静置1-2h后可以继续钻孔;孔中心偏差大于20cm的,应根据情况静置2h甚至更长的时间待地层沉积稳定后恢复钻孔施工。穿过倾斜岩层过程中,应采用自重较大的复合式牙轮钻、冲击钻,以慢速钻孔。2.1造成原因:由于护筒外侧回填质量不好、受地面流水的浸泡等因素引起护筒失去稳定、脱落。2.2处理措施:出现护筒脱落应立即停止钻孔,将钻机移开,采取相应措施处理。由于地面流水引起的可先排除流水,在原地面上填一层粘土使地面干燥、不渗漏,而后重新安装护筒(作好护筒外侧填筑)恢复钻孔施工。3.1造成原因:钻孔经过岩层分界面时相邻岩层强度差别较大、操作中未及时根据地质情况调整钻头的行程等。(1) 由于“探头石”引起的卡钻现象,可以适当往下放钻头,而后,强力快速往上提,使“探头石”受瞬间冲击缩回,从而顺利提起钻头。(2)因钻头穿过岩层突变处导致的卡钻,优先采用水下爆破的方法进行处理。在整体岩层中此方法容易奏效,砂土地层中不宜采取此方法处理。 (3)由于机械故障导致钻头在浓泥浆中滞留时间过长造成的钻头无法提升现象,应采取插入高压水管置换泥浆的方法进行处理。4.1造成原因:缩颈是在饱和性粘土、淤泥质粘土,特别是处于流塑性状态的土层中出现的特有现象,其原因是此类地层含水高、塑性大,钻头经过后钻孔壁回缩,从而导致钻孔的直径小于设计的桩直径。4.2防治措施:采用优质泥浆,降低失水量。成孔时,应加大泵量,加快成孔速度,在成孔一段时间内,孔壁形成泥皮,则孔壁不会渗水,亦不会引起膨胀;或在导正器外侧焊接一定数量的合金刀片,在钻进或起钻时起到扫孔作用,如出现缩颈,采用上下反复扫孔的办法,以扩大孔径。4.3处理措施:针对产生缩颈的原因,采取块、卵石土回填,而后用重量较大的冲击钻冲击,挤紧钻孔孔壁的办法处理;或者采用在导正器外侧焊接一定数量的合金叶片进行旋转清理的办法。 5.1造成原因:由于机械故障、钢丝绳断裂、孔壁坍塌等因素造成钻头落入孔底的现象通常称“掉钻”。5.2处理措施:发生“掉钻”后,应及时采取恰当的方法实施打捞。(1)钻孔壁稳定的情况,直接用钻机起吊“打捞器”入孔进行打捞。打捞前,先用“探针”探明钻头在孔中的位置,为制定打捞方案提供依据。打捞设备和打捞操作方法必须保证在抓住钻头后尽量一次成功,避免起吊至空中再度落入孔中的现象发生。 (2)钻孔壁出现局部坍塌将钻头埋没且大部分钻孔壁处于稳定时,应先加大孔内泥浆的浓度,将旋转钻头放入安全的深度范围搅动泥浆以加强钻孔壁,而后,采取“气举法”清除钻头上方的沉积土和淤泥,确认钻头已露出后再实施钻头的打捞工作。(3)钻孔壁随时有继续坍塌可能时,先在孔内安装长钢护筒、搅拌桩围护、帷幕法等方法加固钻孔壁,而后打捞钻头。护筒外壁冒水,严重的会引起地基下沉,护筒倾斜和移位,造成钻孔偏斜,甚至无法施工。6.1造成原因:埋设护筒的周围土不密实,或护筒水位差太大,或钻头起落时碰撞。6.2防治措施:在埋筒时,坑地与四周应选用最佳含水量的粘土分层夯实。在护筒的适当高度开孔,使护筒内保持1.0-1.5m的水头高度。钻头起落时,应防止碰撞护筒。6.3处理措施:发现护筒冒水时,应立即停止钻孔,用粘土在四周填实加固,若护筒严重下沉或移位时,则应重新安装护筒。钻进过程中,如发现排出的泥浆中不断出现气泡,或泥浆突然漏失,则表示有孔壁坍陷迹象。7.1造成原因:孔壁坍陷的主要原因是土质松散,泥浆护壁不好,护筒周围未用粘土紧密填封以及护筒内水位不高。钻进速度过快、空钻时间过长、成孔后待灌时间过长和灌注时间过长也会引起孔壁坍陷。7.2防治措施:在松散易坍的土层中,适当埋深护筒,用粘土密实填封护筒四周,使用优质的泥浆,提高泥浆的比重和粘度,保持护筒内泥浆水位高于地下水位。搬运和吊装钢筋笼时,应防止变形,安放要对准孔位,避免碰撞孔壁,钢筋笼接长时要加快焊接时间,尽可能缩短沉放时间。成孔后,待灌时间一般不应大于3小时,并控制混凝土的灌注时间,在保证施工质量的情况下,尽量缩短灌注时间。8.1造成原因:清孔不干净或未进行二次清孔;泥浆比重过小或泥浆注入量不足而难于将沉渣浮起;钢筋笼吊放过程中,未对准孔位而碰撞孔壁使泥土坍落桩底;清孔后,待灌时间过长,致使泥浆沉积。8.2防治措施:成孔后,钻头提高孔底100-200mm,保持慢速空转,维持循环清孔时间不少于30分钟。采用性能较好的泥浆,控制泥浆的比重和粘度,不要用清水进行置换。钢筋笼吊放时,使钢筋笼的中心与桩中心保持一致,避免碰撞孔壁。可采用钢筋笼冷压接头工艺加快对接钢筋笼速度,减少空孔时间,从而减少沉渣。下完钢筋笼后,检查沉渣量,如沉渣量超过规范要求,则应利用导管进行二次清孔,直至孔口返浆比重及沉渣厚度均符合规范要求。(1)造成原因:由于首批混凝土数量过小、孔底的沉渣厚度大等原因导致首批混凝土灌注入孔后,未实现水下混凝土封底的现象称为封底失败。(2)处理措施:封底失败后,应立即暂停灌注,及时对孔内已灌注的混凝土进行清理。 ①地层稳定性较好的,应采取导管内安装高压风管进行二次清孔的方法将已灌注的混凝土清理干净,重新检查,符合规范要求后可以重新开始水下混凝土灌注; ②地层稳定性差或高压清孔的方法不能奏效则应及时拆除导管、拔除钢筋笼,将钻机安装到位,将未灌注混凝土部分钻孔回填,待地层沉积稳定后用冲击钻清除已灌注的混凝土,达到孔底设计标高检查合格后进行水下混凝土灌注。 (1)造成原因:初灌时,隔水栓堵管;混凝土和易性、流动性差造成离析;混凝土中粗骨料粒径过大;各种机械故障引起混凝土浇筑不连续,在导管中停留时间过长而卡管;导管进水造成混凝土离析等。 (2)防治措施:使用的隔水栓直径应与导管内径相配,同时具有良好的隔水性能,保证顺利排出。在混凝土灌注时,应加强对混凝土搅拌时间和混凝土坍落度的控制。水下混凝土必须具备良好的和易性,配合比应通过实验室确定,坍落度宜为18-22cm,粗骨料的最大粒径不得大于导管直径和钢筋笼主筋最小净距的1/4,且应小于40mm。为改善混凝土的和易性和缓凝,水下混凝土宜掺外加剂。应确保导管连接部位的密封性,导管使用前应试拼装、试压,试水压力为0.6-1.0MPa,以避免导管进水。在混凝土浇筑过程中,混凝土应缓缓倒入漏斗的导管,避免在导管内形成高压气塞。在施工过程中,应时刻监控机械设备,确保机械运转正常,避免机械事故的发生。①由于混凝土质量造成的导管堵塞,可以少量(根据堵管前测量及计算的导管埋深结果在保证导管最小安全埋深确定)提升导管而后快速下落的方法或加大一次性灌注混凝土数量而后快速提升再迅速下放,以冲击疏通导管的方法进行处理;②由于混凝土冲击力不足造成的,应及时加长上部导管的长度,而后,以一次性较大量混凝土冲击灌注达到疏通导管的目的;③采取“二次砍球法”进行处理。具体操作方法:将导管插入已灌注混凝土中0.5-0.8m,而后按照水下封底的操作方法实施二次封底。(1)造成原因:由于导管底端距孔底过远,混凝土被冲洗液稀释,使水灰比增大,造成混凝土不凝固,形成混凝土桩体与基岩之间被不凝固的混凝土填充;受地下水活动的影响或导管密封不良,冲洗液浸入混凝土水灰比增大,形成桩身中段出现混凝土不凝体;由于在浇注混凝土时,导管提升和起拔过多,露出混凝土面,或因停电、待料等原因造成夹渣,出现桩身中岩渣沉积成层,将混凝土桩上下分开的现象;浇注混凝土时,没有从导管内灌入,而采用从孔口直接倒入的办法灌注混凝土,产生混凝土离析造成凝固后不密实坚硬,个别孔段出现疏松、空洞的现象。(2)防治措施:成孔后,必须认真清孔,一般是采用冲洗液清孔,冲孔时间应根据孔内沉渣情况而定,冲孔后要及时灌注混凝土,避免孔底沉渣超过规范规定。灌注混凝土前认真进行孔径测量,准确算出全孔及首次混凝土灌注量。混凝土浇注过程中,应随时控制混凝土面的标高和导管的埋深,提升导管要准确可靠,并严格遵守操作规程。严格确定混凝土的配合比,混凝土应有良好的和易性和流动性,坍落度损失应满足灌注要求。在地下水活动较大的地段,事先要用套管或水泥进行处理,止水成功后方可灌注混凝土。灌注混凝土应从导管内灌入,要求灌注过程连续、快速,准备灌注的混凝土要足量,在灌注混凝土过程中应避免停电、停水。绑扎水泥隔水塞的铁丝,应根据首次混凝土灌入量的多少而定,严防断裂。确保导管的密封性,导管的拆卸长度应根据导管内外混凝土的上升高度而定,切勿起拔过多。(3)处理措施:在灌注过程中认定发生断桩事故后,应立即停止继续灌注,提拔导管和钢筋笼,尽量将损失降低到最小。并采取以下办法处理: ①断桩截面位置处于设计桩全长的三分之一以下时,一般采取冲击钻清除已灌注部分,再实施原位恢复; ②断桩截面位置处于设计桩全长的三分之二以上且距离孔口深度不大于10m时,先进行钻孔壁加固,而后进行钻孔桩的接长比较经济; ③断桩截面位置处于设计桩全长的三分之一与三分之二之间的,应对各种处理方法进行对比,选择经济、可行的处理方法。墩(台)桩布置有条件变更,桩布置改变造成的损失较小的,应积极与设计单位联系争取变更设计;桩布置无法改变但可以增加桩的,最好由设计单位提供增加桩方案,实施增加基桩;不具备以上两类情况的一般应及时采取冲击钻处理后原位恢复; ④桩长大于50m的桩出现的断桩情况,应对处理方案详细论证后着手,切勿盲目操作以免带来较大的损失。 (1)造成原因:钢筋笼放置初始位置过高,混凝土流动性过小,导管在混凝土中埋置深度过大钢筋笼被混凝土托顶上升;当混凝土灌至钢筋笼下,若此时提升导管,导管底端距离钢筋笼仅有1m左右时,由于浇筑的混凝土自导管流出后冲击力较大,推动了钢筋笼的上浮;由于混凝土灌注过钢筋笼且导管埋深较大时,其上层混凝土因浇注时间较长,已接近初凝,表面形成硬壳,混凝土与钢筋笼有一定的握裹力,如此时导管底端未及时提到钢筋笼底部以上,混凝土在导管流出后将以一定的速度向上顶升,同时也带动钢筋笼上升。(2)防治措施:钢筋笼初始位置应定位准确,并与孔口固定牢固。加快混凝土灌注速度,缩短灌注时间,或掺外加剂,防止混凝土顶层进入钢筋笼时流动性变小,混凝土接近笼时,控制导管埋深在1.5-2.0m。灌注混凝土过程中,应随时掌握混凝土浇注的标高及导管埋深,当混凝土埋过钢筋笼底端2-3m时,应及时将导管提至钢筋笼底端以上。导管在混凝土面的埋置深度一般宜保持在2-4m,不宜大于5m和小于1m,严禁把导管提出混凝土面。当发生钢筋笼上浮时,应立即停止灌注混凝土,并准确计算导管埋深和已浇混凝土面的标高,提升导管后再进行浇注,上浮现象即可消失。(3)处理措施:发现钢筋笼上浮,应立即暂停灌注,采取以下措施进行处理。①对于钢筋笼上浮在1倍直径以下的可以在采取有效防止上浮的措施后继续灌注。悬吊钢筋焊缝脱落的,应及时补焊,悬吊钢筋弯曲的情况应增加钢管支撑; ②钢筋笼上浮比较严重的必须拔出钢筋笼,比照断桩进行处理。这种缺陷可分为两类:处理桩头后混凝土顶面高程小于设计要求,钻孔底部沉积的虚渣在清孔时未清理干净导致桩全长小于设计、嵌入基岩深度小于设计。针对具体情况分别采取相应措施处理。 (1)桩顶高程小于设计要求的原因是混凝土灌注终孔时控制失误。基坑开挖后进行钻孔桩的接长。接长施工前,先清理干净混凝土以上的浮渣和松散混凝土等,将顶面人工凿修平整。而后,在护筒防护下开挖接长部分的桩孔。接长部分桩孔直径应大于设计钻孔桩直径400mm,深度从平整后混凝土面向下不小于接长部分桩孔直径的一倍。开挖后,将原灌注的混凝土表面清理干净,灌注混凝土至设计位置。接长部分混凝土的强度应比原设计提高一个等级。(2)因钻孔桩底部沉积物未清理干净造成的桩全长小于设计现象处理的难度较大。一般可以在征得设计单位同意的前提下,采取钻孔桩底部压浆或者高压注浆处理。10.2桩体混凝土不连续:由于灌注过程中,发生的孔壁局部坍塌的杂物等侵入混凝土、混凝土和易性差等因素在桩体形成夹层导致钻孔桩混凝土不连续。对于此类问题,应积极与设计单位协调采取合理措施处理。 (1)对于钻孔桩底部混凝土夹渣的情况,采取桩底部压浆或者高压注浆方法处理。 (2)桩体的少量夹层或不连续,用小型冲击钻钻一系列小直径的孔进行置换清理泥浆和杂物(钻孔直径60-75mm,桩中心一个孔,其余3-4个孔分布在以桩中心为圆心,直径为450mm左右的圆周上),清理后,进行高压注浆处理。(3)对于夹层较严重的,在钻孔桩中心处钻一个直径75mm孔探明缺陷范围,而后,报设计部门进行处理。以上内容来源于网络收集整理,如有侵权请联系客服